概 述
众所周知,沥青是最古老的石油产品,人类在认识石油之前便开始使用沥青了。早在5000多年前人们发现了天然沥青,并且利用其良好的黏结能力、防水特性、防腐性能等特征,以不同的形式用作铺筑石块路的黏结剂,为宫殿等建筑物作防水处理,作为船体填缝料等。21世纪的今天,沥青作为工程材料在国民经济各部门有广泛的用途,在许多领域仍然是不可替代的产品,而且应用领域还在不断拓宽。
沥青是经过简单加工就可以生产出来的石油产品。早期沥青来自天然沥青矿,其大规模生产和使用是在大约100年前利用原油作为原料之后。只要原油选择合适,通过常减压蒸馏就可以得到铺路用的沥青,或再经过吹风氧化提高沥青的硬度就可得到屋面防渗、防水用沥青。
石油沥青经过一百多年的生产和发展,已经出现道路沥青、防水防潮、油漆涂料、绝缘材料等数十个品种和上百个牌号的产品。目前石油沥青已被广泛用于国民经济各个领域,特别是随着公路交通事业的发展,使用高等级道路沥青铺筑的路面越来越多。沥青的生产和使用已成为一个国家公路建设、房屋建筑等发展水平的主要标志。我国是发展中的第一大国,公路建设和建筑业持续高速发展,特别是近年来提出加大基础设施的建设,西部大开发等,对石油沥青的需求愈发强劲,市场容量很大。自1988年我国首条高速公路——沪嘉高速建成,高等级公路建设在我国迅猛发展。2011年高速公路通车里程达8.5万公里,截止“十二五”末期我国高速公路规划总里程将达到13.9万公里,成为世界高速公路总里程第一的国家。伴随着公路建设的飞速发展,石油沥青市场方兴未艾,我国无疑已经成为全球最大、最活跃的沥青市场。
沥青的概念及分类
尽管早在20世纪初,人们就企图将沥青做一个统一的定义,但是,迄今为止还没有定论。在国外关于沥青的名词有:bitumen,asphalt,asphaltic bitumen等。在国内一般将bitumen,asphalt,asphaltic bitumen均译为沥青,而在使用上,bitumen常常指天然沥青,asphalt常常指石油炼制所得的沥青。这里需要说明的是:在文献与著作中,美国习惯把来自石油加工所得渣油或由渣油氧化所得产物叫做“asphalt”,而欧洲则习惯地称之为“bitumen”。
沥青主要是指由高分子的烃类和非烃类组成的黑色到暗褐色的固态或半固态粘稠状物质,它全部以固态或半固态存在于自然界或由石油炼制过程制得。
沥青按其在自然界中获得的方式可分为地沥青和焦油沥青两大类。地沥青又分为天然沥青和石油沥青,天然沥青是石油在自然界长期受地壳挤压并与空气、水接触逐渐变化而形成的,以天然形态存在的石油沥青,其中常混有一定比例的矿物质。按形成的环境可分为湖沥青、岩沥青、海底沥青、油页岩等。石油沥青是原油加工过程的一种产品,在常温下是黑色或黑褐色的粘稠的液体、半固体或固体,主要含有可溶于三氯乙烯的烃类及非烃类衍生物,其性质和组成随原油来源和生产方法的不同而变化。焦油沥青是煤、木材等有机物干馏加工所得的焦油经再加工后的产品。工程中采用的沥青绝大多数是石油沥青,石油沥青是复杂的碳氢化合物与其非金属衍生物组成的混合物。


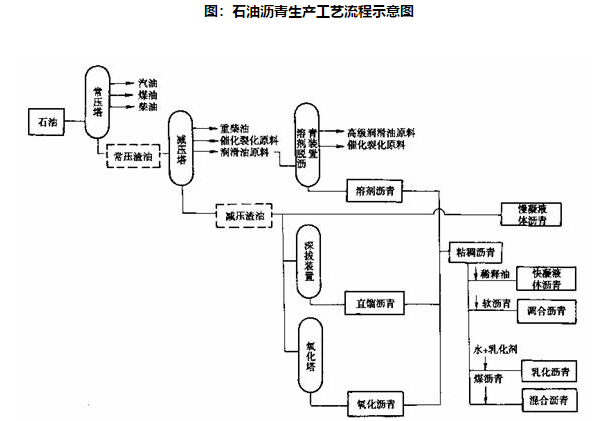
石油沥青的生产工艺及用途
石油沥青是原油加工过程中制得的一种沥青产品,主要含有可溶于三氯乙烯的烃类和非烃类衍生物,其性质和组成随原油来源和生产方法的不同而变化。按胶体理论,石油沥青主要由油分、胶质、沥青质三种物质组成。

石油沥青的生产工艺及用途
石油沥青是原油加工过程中制得的一种沥青产品,主要含有可溶于三氯乙烯的烃类和非烃类衍生物,其性质和组成随原油来源和生产方法的不同而变化。按胶体理论,石油沥青主要由油分、胶质、沥青质三种物质组成。

直馏沥青是指由原油通过常减压蒸馏的方法直接得到的产品,在常温下是黏稠液体或半固体;溶剂脱油沥青是指由减压渣油经溶剂沉淀法得到的脱油沥青产品或半成品;氧化沥青是由减压渣油为原料经吹风氧化法得到的产品。由上述生产方法得到的沥青再加入溶剂稀释,或用水和乳化剂进行乳化,或加入改性剂进行改性,就可以分别得到:稀释沥青、乳化沥青和改性沥青。前两种在常温下是液体,可流动,主要便于应用;后一种沥青改性剂类型和生产方法可以是液体或半固体。由于稀释沥青使用过程中释放溶剂,污染环境,现在很少使用。
石油沥青产品已经广泛应用于道路工程、建筑工程、水利水电工程及其他领域。与水泥路面等其他路面相比,沥青路面具有表面平整、无接缝、行车舒适、耐磨性好、振动小、噪声低、施工期短、养护维修简便、适宜分期修建等优点,因而获得了越来越广泛的应用。随着国民经济的高速发展,公路建设投资规模不断扩大,道路沥青用量持续增长。
石油沥青按用途分类,可以分为道路沥青、建筑沥青、水工沥青以及其它按用途分类的各种专用沥青,其主要用途是各级公路建设、屋面防水、城市基础建设以及机场、拦水大坝、蓄能电站等应用领域。在以上几个方面的应用中,各级公路建设石油沥青的消费占有举足轻重的地位。当今世界各国的高等级公路大多采用沥青路面,美国的高等级公路90%以上是沥青路面,而我国万余里高速公路中,大约95%的里程采用了半刚性基层沥青路面,所以石油沥青在道路建设中有着十分重要的作用。
道路沥青包括重交通量道路沥青和中、轻交通道路沥青。重交通道路沥青主要指高速公路、一级公路路面、机场道面及重要的城市道路路面,主要有针入度为130、110、90、70、50五个标号应用;中、轻交通量道路主要指一般道路路面、车间地面等,主要有200、180、140、100、60等标号的普通道路沥青应用。气温高的地区,交通量大的道路选用牌号较小的沥青。70号A级沥青为优质沥青,应用于重交通道路。
石油沥青的储存及运输
通常道路沥青离开生产装置进入贮罐贮存或经保温罐车运输都是保持在140~160℃较高温度下。石油沥青的主要运输方式是散装热运,运送工具有铁路罐车、汽车罐车和沥青船。
铁路罐车通常每罐容量为50吨,罐体外层有保温材料,如岩棉或泡沫树脂涂层;罐车内部有火管用于明火加热,或最好用导热油加热,并有加压卸车设施,以便能在尽可能低的温度下尽快将沥青卸出。
汽车罐车每罐容量10至30吨,罐体保温和罐内加热器与铁路罐车类似。短距离运送时可以不备加热设施,有的罐车自备卸车泵,有的罐车用车外泵或压缩空气卸车。
在有江河和海岸线的地区利用沥青船散装热运,运输费用最低,沥青船的吨位通常为500到1000吨、1000吨、2000吨等。主要结构为分舱保温,舱内有加热器,利用热载体循环加热,用蜗杆泵输转。
此外,液体沥青不能像固体产品可以任意堆方,也不能像汽、柴油一样常温保存。它的储运条件有特殊的要求,汽车火车运输必须有保温设施的槽车,有的车还带有加温设施。沥青专用船舶也具备保温加温功能,一般要求液体沥青出厂温度高于160℃,从运输工具上卸下时温度要求不低于130℃。相应地,沥青储罐同样需要具备保温加温性能。因此,石油沥青的储运设施在建造和购买时,成本较其他油品的储运设施要高。
石油沥青的技术性质
石油沥青的性质取决于原油品质及加工方式。石油沥青的主要技术指标有吸水/透水性、针入度、延性/延度、粘结性、温度敏感性—软化点、大气稳定性、溶解度、闪点、燃点和自然发火温度等。
石油沥青的基本性质及技术指标:
(一)针入度—粘度
各种石油沥青的粘性相差很大,而且沥青的粘度随温度升高而明显降低,在温度一定时,沥青质含量较高、油分含量较少的沥青粘度较大。工程上对粘稠的石油沥青采用针入度仪测定,以针入度值间接表示沥青粘度。针入度值愈小,表明粘度愈大。
(二)塑性(延性)——延度
塑性指石油沥青受外力作用时,产生不可恢复的变形而产生破坏的性质.它是石油沥青的主要技术性质之一。石油沥青延度值愈大,表示其塑性越好。
一般认为,沥青的低温延度与路面的低温开裂性密切相关。当石油沥青中的油分和沥青质适量,树脂含量多,沥青质表面的沥青膜层越厚,塑性越好。温度对石油沥青塑性也有明显的影响,当温度升高,沥青的塑性随之增大。石油沥青能制造出性能良好的柔性防水材料,很大程度上决定于沥青的塑性。塑性较好的沥青防水层能随建筑物变形而变形,一旦产生裂缝时,也可能由于特有的粘塑性而自动愈合。沥青的塑性对冲击振动荷载有一定的吸收能力,并能减少磨擦的噪声,故沥青是一种优良的道路路面材料。
(三)软化点——温度敏感性
软化点是沥青材料的粘滞性、塑性等随温度的变化而变化的性能,又称为沥青材料的温度敏感性。它表示在一定外力存在下,沥青受热从固态转变为具有一定流动能力时的温度。软化点实质上是一种等黏温度。它表征道路沥青在较高环境温度下和有车辆行驶的条件下抵抗路面变形的能力。软化点的高低常用于评价沥青的高温稳定性。
(四)大气稳定性
石油沥青在温度、阳光、氧气和干湿等因素的长期综合作用下,其流动性、塑性逐渐减小,硬脆性增大甚至脆裂破坏。这个过程称沥青的老化。大气稳定性也就是沥青的抗老化性能。
(五)溶解度
溶解度是指石油沥青在三氯乙烯、四氯化碳或苯中溶解的百分率,以表示石油沥青中有效物质含量,也称纯净程度。因为那些不溶物如沥青碳、固定碳等实质是一些沥青老化的最终产物,会降低沥青的性能,应视为不利成分而加以限制,即要求溶解度高为好。
(六)闪点、燃点和自然发火温度
加热沥青时,其可燃性蒸气和空气的混合气体与火苗接触而着火,着火后又马上熄灭,这个着火的最低温度称为沥青的闪点。如对沥青继续加热,经引火后,发生的火焰不会马上熄灭而继续燃烧,这时的最低温度称为燃点。闪点和燃点关系沥青加热作业时的安全操作。
燃点通常比闪点高,对道路沥青,燃点比闪点一般约高3℃~6℃。建筑石油沥青的闪点约为230℃,在熬制沥青时,一般控制温度为185℃~200℃。当加热沥青超过一定高温后,那么,即使外部没有火源,停留在沥青表面的蒸气和空气的混合物也会自然发火。所以,在热加工沥青时,一定要注意控制温度,不使沥青过热,发生着火危险。
石油沥青的产品标准及检验
由于石油沥青的生产和产品性质对油源和生产方法的依赖性很大,各国均根据本国的资源、生产方法和使用条件建立各自的产品规格标准,至今国际标准化组织并没有制定出统一的石油沥青产品分类和规格标准体系。
目前,世界各国对道路石油沥青产品牌号的划分主要有三种方法,即按针入度分级、黏度分级和性能分级。在针入度分级体系中,沥青针入度试验是测定沥青稠度的标准方法。25℃的针入度给出了接近年平均使用温度下的沥青稠度。由于方法和使用仪器相对简单,所以针入度分级相对普及:美国、欧盟、澳大利亚、日本等的现行标准仍保留该体系。
黏度分级体系是根据沥青或薄膜烘箱后的沥青在60℃的黏度值来确定沥青的使用环境和使用条件。在该体系中,60℃的黏度表征沥青的高温性能,体系中还给出了其他试验要求如25℃的针入度、135℃的黏度等。黏度试验仪器较简单,重复性好,所以在北美国家和日本的高黏度沥青中采用了该体系。
性能(PG)分级体系是美国联邦公路局历经5年的研究所进行的美国战略公路计划中有关沥青分级体系的研究成果。在PG分级体系中,用路面最高设计温度下的动态剪切模量表征沥青的高温性能,用最低路面设计下的劲度和劲度随变形的变化速率表征沥青的低温性能,用疲劳温度下的动态剪切模量表征沥青的抗疲劳性能用旋转薄膜烘箱试验和压力老化试验分别表征沥青的短期老化和长期老化性能。
目前我国的现行道路石油沥青标准主要包括国家标准、石油化工行业标准、交通行业标准、以及中国石化集团公司、中国海洋石油公司等企业标准。中华人民共和国国家标准GB/T 15180-2010《重交通道路石油沥青》于2011年5月1日开始实施,该标准规定了以石油为原料、经各种工艺生产的适用于修筑高等级道路的石油沥青的技术条件。中华人民共和国石油化工行业标准NB/SH/T 0522-2010 《道路石油沥青》于2010年10月1日开始实施,该标准规定了以石油为原料,经各种工艺生产的适用于修建中、低等级道路及城市道路非主干道路面的道路石油沥青的技术要求及试验方法,以及包装、标志、贮存、运输及交货验收、采样。2004年,交通部结合“八五”攻关的成果,在广泛征求沥青生产企业、交通研究部门和沥青使用部门的意见的基础上,出台了《公路沥青路面施工技术规范》(JTGF40-2004),于2005年1月1日开始实施,其中在道路石油沥青的技术要求中,增加了按气候分区,增加了对针入度指数、60℃动力粘度和TFOT前后低温延度的要求,并将原来的普通道路沥青和轻、重交道路沥青进行了整合,形成了A、B、C三个等级的沥青,并规定了各等级沥青的使用范围。